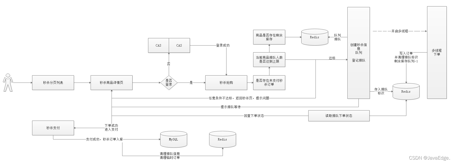
秒杀系统架构设计都有哪些关键点?
0 目标
-
秒杀重复排队
重复排队:一个人抢购商品,若未支付,不准重复排队抢购 -
超卖问题
1个商品卖给多个人:1商品多订单 -
秒杀订单支付
秒杀支付:支付流程调整 -
超时未支付订单,库存回滚
1.RabbitMQ延时队列
2.利用延时队列实现支付订单的监听,根据订单支付状况进行订单数据库回滚
1 防止重复排队
用户每次抢单时,一旦排队,设置个自增值,让该值的初始值为1。
每次进入抢单时,对其递增,若值>1,则表明已排队,为禁止重复排队,直接对外抛异常信息xxx表示已在排队。
1.1 后台排队记录
修改SeckillOrderServiceImpl#add方法,新增递增值判断是否已排队:

//递增,判断是否排队
Long userQueueCount = redisTemplate.boundHashOps("UserQueueCount").increment(username, 1);
if(userQueueCount>1){
// 有重复抢单
throw new RuntimeException(String.valueOf(StatusCode.REPERROR));
}
2 超卖问题
多人抢购同一商品时,多人同时判断是否有库存,若只剩一个,则都会判断有库存,此时会导致超卖,即一个商品被下了多个订单。
2.1 思路分析
利用Redis list队列,给每件商品创建一个独立的商品个数队列,如:A商品有2个,A商品的ID为1001,则创建一个list,key=SeckillGoodsCountList_1001,往该队列中塞2次该商品ID。
每次给用户下单时,先从队列取数据:
-
能取到数据
有库存
-
取不到
无库存
这就防止了超卖。
操作Redis大部分都是先查出数据查,在内存中修改,然后存入Redis。高并发下就有数据错乱问题,为控制数量准确,单独将商品数量整个自增键,自增键是线程安全的,无需担心并发问题。


2.2 代码
每次将商品压入Redis时,创建一个商品队列。
修改SeckillGoodsPushTask,添加一个pushIds方法,用于将指定商品ID放入到指定数字:
/***
* 将商品ID存入到数组中
* @param len:长度
* @param id :值
* @return
*/
public Long[] pushIds(int len,Long id){
Long[] ids = new Long[len];
for (int i = 0; i <ids.length ; i++) {
ids[i]=id;
}
return ids;
}
SeckillGoodsPushTask#loadGoodsPushRedis,添加队列操作:

2.3 防止超卖
修改多线程下单方法,分别修改数量控制,以及售罄后用户抢单排队信息的清理:

3 订单支付

完成秒杀下订单后,进入支付页面,此时前端会每3s向后台发送一次请求,判断当前用户订单是否完成支付:
若完成支付,则清理排队信息,并修改订单状态。
3.2 创建支付二维码
下单成功后,会跳转到支付选择页面,在支付选择页面要显示订单编号和订单金额,所以我们需要在下单的时候,将订单金额以及订单编号信息存储到用户查询对象。
选择微信支付后,会跳转到微信支付页面,微信支付页面会根据用户名查看用户秒杀订单,并根据用户秒杀订单的ID创建预支付信息并获取二维码信息,展示给用户看,此时页面每3秒查询一次支付状态,如果支付成功,需要修改订单状态信息。
3.2.1 回显订单号、金额
下单后,进入支付选择页面,需显示订单号和订单金额,所以需要在用户下单后将该数据传入到pay.html页面,所以查询订单状态时,需要将订单号和金额封装到查询的信息中,修改查询订单装的方法加入他们。
修改SeckillOrderController#queryStatus:

测试:

3.2.2 创建二维码
用户创建二维码,可以先查询用户的秒杀订单抢单信息,然后再发送请求到支付微服务中创建二维码,将订单编号以及订单对应的金额传递到支付微服务:/weixin/pay/create/native。
使用Postman测试效果如下:

3.3 支付流程分析

- 用户抢单,经过秒杀系统实现抢单,下单后会将向MQ发送一个延时消息,包含抢单信息
- 秒杀系统同时启用延时消息监听,一旦监听到订单抢单信息,判断Redis缓存中是否存在订单信息,若存在,则回滚
- 秒杀系统启动监听支付回调信息。若支付完成,则将订单持久化到MySQL,如果没完成,清理排队信息,回滚库存
- 每次秒杀下单后调用支付系统,创建二维码。若用户支付成功,微信系统会将支付信息发给支付系统指定的回调地址,支付系统收到信息后,将信息发给MQ,第3个步骤就能监听到消息。
3.4 支付回调更新
支付回调这一块代码已经实现了,但之前实现的是订单信息的回调数据发送给MQ,指定了对应队列,不过现在需要实现的是秒杀信息发送给指定队列,所以之前的代码那块需要动态指定队列。
3.4.1 支付回调队列指定
- 创建支付二维码需要指定队列
- 回调地址回调时,获取支付二维码指定的队列,将支付信息发到指定队列
在微信支付统一下单API中,有个附加参数:
attach:附加数据,String(127),在查询API和支付通知中原样返回,可作为自定义参数使用。
可在创建二维码时,设置该参数以指定回调支付信息的对应队列,每次回调时,会获取该参数,然后将回调信息发到该参数对应的队列。
3.4.1.1 改造支付方法
修改支付微服务的WeixinPayController#createNative:

修改支付微服务的WeixinPayService#createNative:

修改支付微服务的WeixinPayServiceImpl#createNative:

创建二维码时,传递如下参数
-
username,用户名
可根据用户名,查询用户排队信息
-
outtradeno商户订单号
下单必需
-
money,支付金额
支付必需
-
queue,队列名字
回调时,可知将支付信息发送到哪个队列
修改WeixinPayApplication,添加对应队列以及对应交换机绑定,代码如下:
@SpringBootApplication
@EnableEurekaClient
@EnableFeignClients
public class WeixinPayApplication {
public static void main(String[] args) {
SpringApplication.run(WeixinPayApplication.class,args);
}
@Autowired
private Environment env;
// 创建DirectExchange交换机
@Bean
public DirectExchange basicExchange(){
return new DirectExchange(env.getProperty("mq.pay.exchange.order"), true,false);
}
// 创建队列
@Bean(name = "queueOrder")
public Queue queueOrder(){
return new Queue(env.getProperty("mq.pay.queue.order"), true);
}
// 创建秒杀队列
@Bean(name = "queueSeckillOrder")
public Queue queueSeckillOrder(){
return new Queue(env.getProperty("mq.pay.queue.seckillorder"), true);
}
// 队列绑定到交换机上
@Bean
public Binding basicBindingOrder(){
return BindingBuilder
.bind(queueOrder())
.to(basicExchange())
.with(env.getProperty("mq.pay.routing.orderkey"));
}
// 队列绑定到交换机
@Bean
public Binding basicBindingSeckillOrder(){
return BindingBuilder
.bind(queueSeckillOrder())
.to(basicExchange())
.with(env.getProperty("mq.pay.routing.seckillorderkey"));
}
}
修改application.yml,添加如下配置
#位置支付交换机和队列
mq:
pay:
exchange:
order: exchange.order
seckillorder: exchange.seckillorder
queue:
order: queue.order
seckillorder: queue.seckillorder
routing:
key: queue.order
seckillkey: queue.seckillorder
3.4.1.2 测试
创建二维码测试

以后每次支付,都需要带上对应的参数,包括前面的订单支付。
3.4.1.3 改造支付回调方法
修改WeixinPayController#notifyUrl,获取自定义参数,并转成Map,获取queue地址,并将支付信息发送到绑定的queue:

3.4.2 支付状态监听
支付状态通过回调地址发给MQ后,需要在秒杀系统中监听支付信息:
- 支付成功,修改用户订单状态
- 支付失败,删除订单,回滚库存。
SeckillOrderPayMessageListener监听消息:
@Component
@RabbitListener(queues = "${mq.pay.queue.seckillorder}")
public class SeckillOrderPayMessageListener {
// 监听消费消息
@RabbitHandler
public void consumeMessage(@Payload String message) {
System.out.println(message);
// 将消息转换成Map对象
Map<String,String> resultMap = JSON.parseObject(message,Map.class);
System.out.println("监听到的消息:"+resultMap);
}
}
修改SeckillApplication创建对应的队列以及绑定对应交换机。
@SpringBootApplication
@EnableEurekaClient
@EnableFeignClients
@MapperScan(basePackages = {"com.changgou.seckill.dao"})
@EnableScheduling
@EnableAsync
public class SeckillApplication {
public static void main(String[] args) {
SpringApplication.run(SeckillApplication.class,args);
}
@Bean
public IdWorker idWorker(){
return new IdWorker(1,1);
}
@Autowired
private Environment env;
/***
* 创建DirectExchange交换机
* @return
*/
@Bean
public DirectExchange basicExchange(){
return new DirectExchange(env.getProperty("mq.pay.exchange.order"), true,false);
}
/***
* 创建队列
* @return
*/
@Bean(name = "queueOrder")
public Queue queueOrder(){
return new Queue(env.getProperty("mq.pay.queue.order"), true);
}
/***
* 创建秒杀队列
* @return
*/
@Bean(name = "queueSeckillOrder")
public Queue queueSeckillOrder(){
return new Queue(env.getProperty("mq.pay.queue.seckillorder"), true);
}
/****
* 队列绑定到交换机上
* @return
*/
@Bean
public Binding basicBindingOrder(){
return BindingBuilder
.bind(queueOrder())
.to(basicExchange())
.with(env.getProperty("mq.pay.routing.orderkey"));
}
/****
* 队列绑定到交换机上
* @return
*/
@Bean
public Binding basicBindingSeckillOrder(){
return BindingBuilder
.bind(queueSeckillOrder())
.to(basicExchange())
.with(env.getProperty("mq.pay.routing.seckillorderkey"));
}
}
添加配置:
#位置支付交换机和队列
mq:
pay:
exchange:
order: exchange.order
seckillorder: exchange.seckillorder
queue:
order: queue.order
seckillorder: queue.seckillorder
routing:
key: queue.order
seckillkey: queue.seckillorder
3.4.3 修改订单状态
监听到支付信息后,根据支付信息判断,如果用户支付成功,则修改订单信息,并将订单入库,删除用户排队信息,如果用户支付失败,则删除订单信息,回滚库存,删除用户排队信息。
3.4.3.1 业务层
修改SeckillOrderService,添加修改订单方法:
/***
* 更新订单状态
*/
@Override
public void updatePayStatus(String out_trade_no, String transaction_id,String username) {
//订单数据从Redis数据库查询出来
SeckillOrder seckillOrder = (SeckillOrder) redisTemplate.boundHashOps("SeckillOrder").get(username);
//修改状态
seckillOrder.setStatus("1");
//支付时间
seckillOrder.setPayTime(new Date());
//同步到MySQL中
seckillOrderMapper.insertSelective(seckillOrder);
//清空Redis缓存
redisTemplate.boundHashOps("SeckillOrder").delete(username);
//清空用户排队数据
redisTemplate.boundHashOps("UserQueueCount").delete(username);
//删除抢购状态信息
redisTemplate.boundHashOps("UserQueueStatus").delete(username);
}
3.4.3.2 修改订单对接
修改微信支付状态监听的代码,当用户支付成功后,修改订单状态:

3.4.4 删除订单回滚库存
如果用户支付失败,我们需要删除用户订单数据,并回滚库存。关闭订单:
/***
* 关闭订单,回滚库存
*/
@Override
public void closeOrder(String username) {
//将消息转换成SeckillStatus
SeckillStatus seckillStatus = (SeckillStatus) redisTemplate.boundHashOps("UserQueueStatus").get(username);
//获取Redis中订单信息
SeckillOrder seckillOrder = (SeckillOrder) redisTemplate.boundHashOps("SeckillOrder").get(username);
//如果Redis中有订单信息,说明用户未支付
if(seckillStatus!=null && seckillOrder!=null){
//删除订单
redisTemplate.boundHashOps("SeckillOrder").delete(username);
//回滚库存
//1)从Redis中获取该商品
SeckillGoods seckillGoods = (SeckillGoods) redisTemplate.boundHashOps("SeckillGoods_"+seckillStatus.getTime()).get(seckillStatus.getGoodsId());
//2)如果Redis中没有,则从数据库中加载
if(seckillGoods==null){
seckillGoods = seckillGoodsMapper.selectByPrimaryKey(seckillStatus.getGoodsId());
}
//3)数量+1 (递增数量+1,队列数量+1)
Long surplusCount = redisTemplate.boundHashOps("SeckillGoodsCount").increment(seckillStatus.getGoodsId(), 1);
seckillGoods.setStockCount(surplusCount.intValue());
redisTemplate.boundListOps("SeckillGoodsCountList_" + seckillStatus.getGoodsId()).leftPush(seckillStatus.getGoodsId());
//4)数据同步到Redis中
redisTemplate.boundHashOps("SeckillGoods_"+seckillStatus.getTime()).put(seckillStatus.getGoodsId(),seckillGoods);
//清理排队标示
redisTemplate.boundHashOps("UserQueueCount").delete(seckillStatus.getUsername());
//清理抢单标示
redisTemplate.boundHashOps("UserQueueStatus").delete(seckillStatus.getUsername());
}
}
3.4.4.2 调用删除订单
SeckillOrderPayMessageListener,在用户支付失败后调用关闭订单:
//支付失败,删除订单
seckillOrderService.closeOrder(attachMap.get("username"));
支付微服务
server:
port: 9022
spring:
application:
name: pay
main:
allow-bean-definition-overriding: true
rabbitmq:
host: 127.0.0.1 #mq的服务器地址
username: guest #账号
password: guest #密码
eureka:
client:
service-url:
defaultZone: http://127.0.0.1:6868/eureka
instance:
prefer-ip-address: true
feign:
hystrix:
enabled: true
#hystrix 配置
hystrix:
command:
default:
execution:
timeout:
#如果enabled设置为false,则请求超时交给ribbon控制
enabled: true
isolation:
strategy: SEMAPHORE
#微信支付信息配置
weixin:
appid: wx8397f8696b538317
partner: 1473426802
partnerkey: T6m9iK73b0kn9g5v426MKfHQH7X8rKwb
notifyurl: http://2cw4969042.wicp.vip:36446/weixin/pay/notify/url
#位置支付交换机和队列
mq:
pay:
exchange:
order: exchange.order
queue:
order: queue.order
seckillorder: queue.seckillorder
routing:
orderkey: queue.order
seckillorderkey: queue.seckillorder
秒杀微服务配置
server:
port: 18084
spring:
application:
name: seckill
datasource:
driver-class-name: com.mysql.jdbc.Driver
url: jdbc:mysql://127.0.0.1:3306/changgou_seckill?useUnicode=true&characterEncoding=UTF-8&serverTimezone=UTC
username: root
password: itcast
rabbitmq:
host: 127.0.0.1 #mq的服务器地址
username: guest #账号
password: guest #密码
main:
allow-bean-definition-overriding: true
eureka:
client:
service-url:
defaultZone: http://127.0.0.1:6868/eureka
instance:
prefer-ip-address: true
feign:
hystrix:
enabled: true
mybatis:
configuration:
map-underscore-to-camel-case: true
mapper-locations: classpath:mapper/*Mapper.xml
type-aliases-package: com.changgou.seckill.pojo
#hystrix 配置
hystrix:
command:
default:
execution:
timeout:
#如果enabled设置为false,则请求超时交给ribbon控制
enabled: true
isolation:
thread:
timeoutInMilliseconds: 10000
strategy: SEMAPHORE
#位置支付交换机和队列
mq:
pay:
exchange:
order: exchange.order
queue:
order: queue.order
seckillorder: queue.seckillorder
routing:
orderkey: queue.order
seckillorderkey: queue.seckillorder
5 库存回滚
5.1 秒杀流程回顾

1.用户抢单,经过秒杀系统实现抢单,下单后会将向MQ发送一个延时队列消息,包含抢单信息,延时半小时后才能监听到
2.秒杀系统同时启用延时消息监听,一旦监听到订单抢单信息,判断Redis缓存中是否存在订单信息,如果存在,则回滚
3.秒杀系统还启动支付回调信息监听,如果支付完成,则将订单吃句话到MySQL,如果没完成,清理排队信息回滚库存
4.每次秒杀下单后调用支付系统,创建二维码,如果用户支付成功了,微信系统会将支付信息发送给支付系统指定的回调地址,支付系统收到信息后,将信息发送给MQ,第3个步骤就可以监听到消息了。
延时队列实现订单关闭回滚库存:
1.创建一个过期队列 Queue1
2.接收消息的队列 Queue2
3.中转交换机
4.监听Queue2
1)SeckillStatus->检查Redis中是否有订单信息
2)如果有订单信息,调用删除订单回滚库存->[需要先关闭微信支付]
3)如果关闭订单时,用于已支付,修改订单状态即可
4)如果关闭订单时,发生了别的错误,记录日志,人工处理
5.2 关闭支付
用户如果半个小时没有支付,我们会关闭支付订单,但在关闭之前,需要先关闭微信支付,防止中途用户支付。
修改支付微服务的WeixinPayService,添加关闭支付方法,代码如下:
/***
* 关闭支付
* @param orderId
* @return
*/
Map<String,String> closePay(Long orderId) throws Exception;
修改WeixinPayServiceImpl,实现关闭微信支付方法,代码如下:
/***
* 关闭微信支付
* @param orderId
* @return
* @throws Exception
*/
@Override
public Map<String, String> closePay(Long orderId) throws Exception {
//参数设置
Map<String,String> paramMap = new HashMap<String,String>();
paramMap.put("appid",appid); //应用ID
paramMap.put("mch_id",partner); //商户编号
paramMap.put("nonce_str",WXPayUtil.generateNonceStr());//随机字符
paramMap.put("out_trade_no",String.valueOf(orderId)); //商家的唯一编号
//将Map数据转成XML字符
String xmlParam = WXPayUtil.generateSignedXml(paramMap,partnerkey);
//确定url
String url = "https://api.mch.weixin.qq.com/pay/closeorder";
//发送请求
HttpClient httpClient = new HttpClient(url);
//https
httpClient.setHttps(true);
//提交参数
httpClient.setXmlParam(xmlParam);
//提交
httpClient.post();
//获取返回数据
String content = httpClient.getContent();
//将返回数据解析成Map
return WXPayUtil.xmlToMap(content);
}
5.3 关闭订单回滚库存
5.3.1 配置延时队列
在application.yml文件中引入队列信息配置,如下:
#位置支付交换机和队列
mq:
pay:
exchange:
order: exchange.order
queue:
order: queue.order
seckillorder: queue.seckillorder
seckillordertimer: queue.seckillordertimer
seckillordertimerdelay: queue.seckillordertimerdelay
routing:
orderkey: queue.order
seckillorderkey: queue.seckillorder
配置队列与交换机,在SeckillApplication中添加如下方法
/**
* 到期数据队列
* @return
*/
@Bean
public Queue seckillOrderTimerQueue() {
return new Queue(env.getProperty("mq.pay.queue.seckillordertimer"), true);
}
/**
* 超时数据队列
* @return
*/
@Bean
public Queue delaySeckillOrderTimerQueue() {
return QueueBuilder.durable(env.getProperty("mq.pay.queue.seckillordertimerdelay"))
.withArgument("x-dead-letter-exchange", env.getProperty("mq.pay.exchange.order")) // 消息超时进入死信队列,绑定死信队列交换机
.withArgument("x-dead-letter-routing-key", env.getProperty("mq.pay.queue.seckillordertimer")) // 绑定指定的routing-key
.build();
}
/***
* 交换机与队列绑定
* @return
*/
@Bean
public Binding basicBinding() {
return BindingBuilder.bind(seckillOrderTimerQueue())
.to(basicExchange())
.with(env.getProperty("mq.pay.queue.seckillordertimer"));
}
5.3.2 发送延时消息
修改MultiThreadingCreateOrder,添加如下方法:
/***
* 发送延时消息到RabbitMQ中
* @param seckillStatus
*/
public void sendTimerMessage(SeckillStatus seckillStatus){
rabbitTemplate.convertAndSend(env.getProperty("mq.pay.queue.seckillordertimerdelay"), (Object) JSON.toJSONString(seckillStatus), new MessagePostProcessor() {
@Override
public Message postProcessMessage(Message message) throws AmqpException {
message.getMessageProperties().setExpiration("10000");
return message;
}
});
}
在createOrder方法中调用上面方法,如下代码:
//发送延时消息到MQ中
sendTimerMessage(seckillStatus);
5.3.3 库存回滚
创建SeckillOrderDelayMessageListener实现监听消息,并回滚库存,代码如下:
@Component
@RabbitListener(queues = "${mq.pay.queue.seckillordertimer}")
public class SeckillOrderDelayMessageListener {
@Autowired
private RedisTemplate redisTemplate;
@Autowired
private SeckillOrderService seckillOrderService;
@Autowired
private WeixinPayFeign weixinPayFeign;
/***
* 读取消息
* 判断Redis中是否存在对应的订单
* 如果存在,则关闭支付,再关闭订单
* @param message
*/
@RabbitHandler
public void consumeMessage(@Payload String message){
//读取消息
SeckillStatus seckillStatus = JSON.parseObject(message,SeckillStatus.class);
//获取Redis中订单信息
String username = seckillStatus.getUsername();
SeckillOrder seckillOrder = (SeckillOrder) redisTemplate.boundHashOps("SeckillOrder").get(username);
//如果Redis中有订单信息,说明用户未支付
if(seckillOrder!=null){
System.out.println("准备回滚---"+seckillStatus);
//关闭支付
Result closeResult = weixinPayFeign.closePay(seckillStatus.getOrderId());
Map<String,String> closeMap = (Map<String, String>) closeResult.getData();
if(closeMap!=null && closeMap.get("return_code").equalsIgnoreCase("success") &&
closeMap.get("result_code").equalsIgnoreCase("success") ){
//关闭订单
seckillOrderService.closeOrder(username);
}
}
}
}
- 点赞
- 收藏
- 关注作者
评论(0)