2021-09-04 WPF数据采集与监控系统开发实战-程序架构和数据库介绍
【摘要】
一:程序架构
二:数据库介绍
一:程序架构

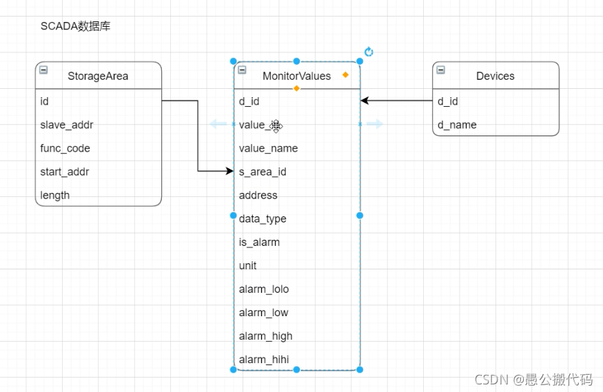
二:数据库介绍

文章来源: codeboy.blog.csdn.net,作者:愚公搬代码,版权归原作者所有,如需转载,请联系作者。
原文链接:codeboy.blog.csdn.net/article/details/120098432
【版权声明】本文为华为云社区用户转载文章,如果您发现本社区中有涉嫌抄袭的内容,欢迎发送邮件进行举报,并提供相关证据,一经查实,本社区将立刻删除涉嫌侵权内容,举报邮箱:
cloudbbs@huaweicloud.com
- 点赞
- 收藏
- 关注作者
评论(0)